Принцип работы и проектирование биогазовых установок. Принцип действия
- Принцип работы и проектирование биогазовых установок. Принцип действия
- Биогазовая установка 6 5 м3. Условия получения и энергетическая ценность биогаза
- Принцип работы биогазовой установки. Исследовательская установка
- Производители биогазовых установок. Биогазовые установки российского производства
- Технология производства биогаза. Биогаз: основные характеристики и технология получения
- Биогаз плюсы и минусы. Отопление биогазом — история
- Биогаз в частном доме. Биогазовая установка для дома
Принцип работы и проектирование биогазовых установок. Принцип действия
Принцип работы подобный устройств основан на брожении и разложении органических отходов сельскохозяйственных и иных производств, осуществляемом в реакторе биогазовой установки, под воздействием особых гидролизных, кислотообразующих и метанобразующих бактерий. В результате разложения сырья получается биогаз, состоящий из смеси метана, углекислого газа и примесей прочих газов (аммиак, сероводород, азот и т.д.).

Работа биогазовой установки осуществляется следующим образом:
- Продукты жизнедеятельности сельскохозяйственных животных (навоз), отходы пищевых и иных производств (лесопереработка), поступают в накопительные емкости;
- При использовании сырья, требующего измельчения, выполняется и эта операция, после чего подготовленное сырье, путем устройства насосов, транспортеров (для твердых видов сырья), поступает в переходную емкость (на схеме кислототенк), где происходит дополнительный подогрев биомассы;
- Подготовленное сырье поступает в биореактор, который должен быть прочным, кислотостойким и герметично закрытым, что определяет процесс производства биогаза;
- Для создания оптимальных условий для разложения подготовленного сырья и ускорения процесса брожения, в реакторе, как правило, монтируются устройства, обеспечивающие его дополнительный нагрев и перемешивание продуктов разложения;
- Оптимальный температурный режим, для работы биорекатора — +40,0 *С;
- В результате разложения и брожения, через определенные промежуток времени, который зависит от исходного сырья и технических возможностей конкретной установки, образуется биогаз и биоудобрения;
- Биогаз накапливается в газгольдере, который может быть отдельно стоящим от биореактора, или смонтирован в едином корпусе с ним;
- Биоудобрения накапливаются в емкости самого биореактора и после завершения процесса брожения убираются для дальнейшего использования;
- Биогаз, под давлением, создаваемом в газгольдере, поступает в систему очистки, после чего используется потребителями для получения электрической, тепловой энергии и для бытового потребления;
- Биоудобрения поступают в емкость накопитель, затем путем сепарации, разделяются на твердые и жидкие, после чего используются по прямому назначению.
Биогазовая установка 6 5 м3. Условия получения и энергетическая ценность биогаза
Для того что бы собрать малогабаритную установку необходимо знать из какого сырья и по какой технологии можно получить биогаз.
Газ получается в процессе разложения (ферментации) органических веществ без доступа воздуха (анаэробный процесс): помет домашних животных, солома, ботва, опавшие листья и др. органические отходы, образующиеся в индивидуальном хозяйстве. Отсюда следует, что биогаз можно получать из любых хозяйственно бытовых отходов которые могут разлагаться и бродить в жидком или влажном состоянии.
Процесс разложения (ферментации) проходит в две фазы:
- Разложение биомассы (гидротация);
- Газификация ( выделение биогаза).
Эти процессы происходят в ферментаторе (анаэробной биогазовой установке).
Ил полученный после разложения в биогазовых установках, повышает плодородие почв и урожайность повышается 10-50%. Таким образом, получается ценнейшее удобрение.
Биогаз состоит из смеси газов:
- метан-55-75%;
- углекислый газ-23-33%;
- сероводород-7%.
Метановое брожение — это сложный процесс брожения органических веществ — бактериальный процесс. Главное условие протекания этого процесса, наличие тепла.
В процессе разложения биомассы образуется тепло, которого достаточно для протекания процесса, что бы сохранить это тепло ферментатор необходимо теплоизолировать. При понижении температуры в ферментаторе снижается интенсивность газовыделения, так как микробиологические процессы в органической массе замедляются. Поэтому надежная теплоизоляция биогазовой установки (биоферментатора) одно из наиболее важных условий ее нормальной работы. При загрузке навоза в ферменттатор необходимо смешивать с горячей водой с температурой 35-40оС. Это поможет обеспечить необходимый режим его работы.
При догрузке потери тепла нужно сводить к минимуму
Для лучшего обогрева ферментатора можно использовать «тепличный эффекта». Для этого над куполом устанавливают деревянный или легкий металлический каркас и покрывают полиэтиленовой пленкой. Наилучшие результаты достигаются при температуре сырья, которое сбраживается 30-32°С и влажности 90-95 %. В районах средней и северной полосы часть получаемого газа необходимо расходовать в холодные периоды года на дополнительный подогрев сбраживаемой массы, что усложняет конструкцию биогазовых установок.
Установки несложно соорудить в индивидуальных хозяйствах в виде специальных ферментаторов для сбраживания биомассы. Основным органическим сырьем для загрузки в ферментатор является навоз.
При первой загрузке навоза КРС процесс ферментации должен быть не менее 20 сут, свиного не менее 30 сут. Газа получить можно больше при загрузке смеси из различных компонентов по сравнению с загрузкой, например навоза КРС.
Например, смесь навоза КРС и птичьего помета при переработке дает до 70% метана в биогазе.
После того как процесс сбраживания стабилизировался, нужно загружать сырье каждый день не более 10% от количества перерабатываемой в ферментаторе массы.
При ферментации помимо производства газа происходит обеззараживание органических веществ. Органические отходы избавляются от патогенной микрофлоры, дезодорация выделяемых неприятных запахов.
Образующийся ил нужно периодически выгружать из ферментатора, его используют как удобрение.
При первом наполнении биогазовой установки отбираемый газ не горит, это происходит, потому что первый полученный газ содержит большое количество углекислого газа, около 60%. Поэтому его необходимо выпустить в атмосферу, и через 1-3 дня работа биогазовой установки стабилизируется.
Принцип работы биогазовой установки. Исследовательская установка
Исследования проводились в ИМКЭС СО РАН в Томске. Там же нами была собрана экспериментальная установка. Так случилось, что в процессе наших исследований для установки требовался навоз в количестве 40-50 кг в сутки. Живем мы в городе, коров у нас нет, как источник биомассы мы себя рассматривали в самом крайнем случае и мы стали искать поставщика навоза. Пришлось навоз возить с пригорода. Приезжаем в деревню и находим подворье с коровами. Зима. Стучимся в дверь, открывает хозяин и мы просим у него навоза. Изумление в глазах. Оно вам зачем, ребята? Говорим, мол, ученые, делаем эксперименты. Надо. Идите, говорит дедок, по добру по здорову. А если будем покупать? По 50 рублей за ведро? Через некоторое время в деревушке под Томском стали ходить легенды о том, что из города ездят чудаки, которые платят деньги за… Ну вы поняли. Но проблемы с сырьем решены.

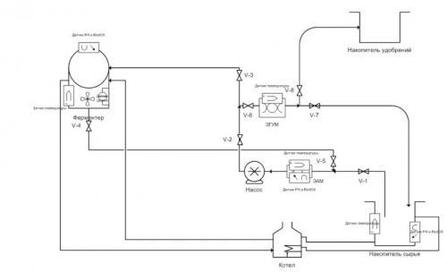
Подробнее о контроллере
Управление процессом осуществляет головной контроллер ГК АСУ, который имеет экран вывода технической информации и всей необходимой телеметрии для нормальной работы оборудования. ГК АСУ связывает все блоки установки через последовательную ассиметричную шину данных. АСУ осуществляет непрерывную телеметрию и управление блока биогазовой обработки (БГО), в том числе снимает следующие данные:
— Температуру обрабатываемой биомассы в камере гомогенизации и стерилизации КГиС (предел 55 гр.С)
— Осуществляет управление насосами для перемешивания и подачи биомассы в основной ферментер ОФ
— Контролирует температуру течения биологического процесса анаэробного брожения в пределе 39 гр.С (блок нагрева установки БНУ содержит электрокотел, твердотельное реле 40 А и температурный датчик DS18B20 с допустимой температурой котла не более 85 гр.С)
— Осуществляет сбор данных с датчиков проводимости, окислительно-восстановительного потенциала и pH (RedOx потенциал не более -100 мВ, pH анаэробной стадии процесса — 6,2)
— Ведёт логгирование всех данных
— Имеет кнопку принудительного перемешивания биомассы при необходимости.
— Имеет датчик утечек метана и систему аварийного отключения оборудования при различных сценариях развития событий, к примеру, от краткосрочных отключений электроэнергии или потери надежного заземления, перенапряжений в сети и т.п.
Производители биогазовых установок. Биогазовые установки российского производства

Все большую популярность в качестве альтернативного источника энергии завоевывает биогаз. Теперь он может использоваться не только для генерации электроэнергии и тепла, но для заправки автотранспорта.
Чтобы исходный биогаз использовать в качестве моторного топлива, необходимо его очистить до состояния биометана, т.е. удалить излишки СО2 и другие примеси. После этой процедуры получаемый газ имеет практически однородный состав, содержащий до 95 - 98% метана СН4.
Преимущества биометана
Биометан, как моторное топливо, имеет высокую теплоту сгорания 50-55 МД/кг и октановое число - 110, что превышает аналогичные характеристики бензина, которые, соответственно, равны 44 МДж/кг и 72-85. По сравнению с нефтяными моторными топливами биометан имеет более высокую детонационную стойкость, что позволяет в двигателях внутреннего сгорания снижать концентрацию вредных веществ в отработанных газах и уменьшать количество отложений в двигателе. Ввиду отсутствия жидкой фазы масляная пленка с цилиндров двигателя не смывается, износ деталей цилиндропоршневой группы уменьшается в два раза и, соответственно, возрастает надежность и долговечность двигателя. Анализ результатов исследований токсичности газобаллонных автомобилей, проведенных за рубежом, показывает, что при замене бензина на биометан выброс токсических составляющих (г/км) в атмосферу города снизился: по оксиду углерода в 5-10 раз, углеводородам - в 3 раза, окислам азота - в 1,5-2,5 раза, ПАУ - в 10 раз, дымности - в 8-10 раз, в зависимости от типа автомобиля.
Технология производства биогаза. Биогаз: основные характеристики и технология получения

Биогаз – общее название горючей газовой смеси, получаемой при разложении органических субстанций в результате метанового брожения
Биогаз – общее название горючей газовой смеси, получаемой при разложении органичнеских субстанций в результате анаэробного микробиологического процесса (метанового брожения).
Для эффективного производства биогаза из органического сырья создаются комфортные условия для жизнедеятельности нескольких видов бактерий при отсутствии доступа кислорода.
Принципиальная схема процесса образования биогаза представлена ниже:

В зависимости от вида органического сырья состав биогаза может меняется, но, в общем случае, в его состав входят метан (CH4, доля — 63%), углекислый газ (CO2, доля — 33%), небольшое количество сероводорода(H2S, доля — 2%), аммиака (NH3, доля — 1%) и водорода (H2, доля — 1%).
Так как биогаз на 2/3 состоит из метана – горючего газа, составляющего основу природного газа, его энергетическая ценность (удельная теплота сгорания) составляет 60–70% энергетической ценности природного газа, или порядка 7000 ккал на м3 . 1м3 биогаза также эквивалентен 0,7 кг мазута и 1,5 кг дров.
Биогаз широко применяется как горючее топливо в Германии, Дании, Китае, США и других развитых странах. Он подается в газораспределительные сети, используется в бытовых целях и в общественном транспорте. Сегодня начинается широкое внедрение биогазовых технологий на рынках СНГ и Прибалтики.
Сырьем для получения биогаза может служить широкий спектр органических отходов – твердые и жидкие отходы агропромышленного комплекса, сточные воды, твердые бытовые отходы, отходы лесопромышленного комплекса.
Качество отходов характеризуется влажностью, выходом биогаза на единицу сухого вещества и содержанием метана в биогазе.

Современные технологии позволяют перерабатывать в биогаз любые виды органического сырья, однако наиболее эффективно использование биогазовых технологий для переработки отходов животноводческих и птицеводческих ферм, предприятий АПК и сточных вод, так как они характеризуются постоянством потока отходов во времени и простотой их сбора.
Биогазовая установка – устройство, осуществляющее переработку органических отходов в биогаз и органические удобрения. Биогазовая станция – более широкое понятие, оно включает комплекс инженерных сооружений, состоящий из устройств для подготовки сырья, производства биогаза и удобрений, очистки и хранения биогаза, производства электроэнергии и тепла.
В биореакторе поддерживается постоянная температура, необходимая для активной деятельности бактерий (от 31 до 70 С°). Работа всей установки регулируется автоматикой. Число занятых на биогазовых станциях среднего масштаба не превышает 10–15 человек.
Мощность биогазовых станций варьируется в пределах от 1 кВт (бытовые установки) до нескольких десятков МВт.
Биогаз плюсы и минусы. Отопление биогазом — история
Интерес к горючему газу, образующемуся на болотах в тёплый сезон года, возник ещё у наших далеких предков — передовые культуры Индии, Китая, Персии и Ассирии экспериментировали с биогазом свыше 3 тысячелетий назад. В те же древние времена в родоплеменной Европе швабы-алеманны заметили, что выделяемый на болотах газ отлично горит — они использовали его в отоплении своих хижин, подводя к ним газ по кожаным трубам и сжигая в очагах. Швабы считали биогаз «дыханием драконов», которые, по их мнению, жили в болотах.
Спустя века и тысячелетия, биогаз пережил второе своё открытие — в 17-18 веках сразу два европейских учёных обратили на него внимание. Известный химик своего времени Ян Баптиста ван Гельмонт установил, что при разложении любой биомассы образуется горючий газ, а прославленный физик и химик Алессандро Вольта установил прямую зависимость между количеством биомассы, в которой идут процессы разложения, и количеством выделяемого биогаза. В 1804 году английский химик Джон Дальтон открыл формулу метана, а четырьмя годами позже англичанин Гемфри Дэви обнаружил его в составе болотного газа.
Слева: Ян Баптиста ван Гельмонт. Справа: Алессандро Вольта
Интерес к практическому применению биогаза возник с развитием газового освещения улиц — в конце 19-го века улицы одного района английского города Эксетера освещались газом, полученным из коллектора со сточными водами.
Формула метана
В 20-м веке потребность в энергоносителях, вызванная Второй мировой войной, вынудила европейцев искать альтернативные источники энергии. Биогазовые установки, в которых газ вырабатывался из навоза, распространились в Германии и Франции, частично в Восточной Европе. Однако после победы стран антигитлеровской коалиции о биогазе забыли — электроэнергия, природный газ и нефтепродукты полностью покрыли потребности производств и населения.
В СССР технология получения биогаза рассматривалась в основном с академической точки зрения и не считалась сколько-нибудь востребованной.
Сегодня отношение к альтернативным источникам энергии резко изменилось — они стали интересны, поскольку стоимость привычных энергоносителей возрастает год от года. По своей сути биогаз — реальный способ уйти от тарифов и расходов на классические энергоносители, получить свой собственный источник топлива, причём на любые цели и в достаточном количестве.

Наибольшее количество биогазовых установок создано и эксплуатируется в Китае: 40 миллионов установок средней и малой мощности, объём производимого метана — около 27 млрд м3за год.
Биогаз в частном доме. Биогазовая установка для дома
Сегодня промышленность уже выпускает установки для получения биогаза в промышленных масштабах. Их приобретение и монтаж обходится дорого, окупается такое оборудование в частных домохозяйствах не раньше, чем через 7-10 лет при условии, что для переработки будут использоваться большие объемы органики. Опыт показывает, что при желании небольшую биогазовую установку для частного дома мастеровитый хозяин может соорудить своими руками, причем из самых доступных материалов.
Готовим перерабатывающий бункер
В первую очередь понадобится герметично закрывающаяся емкость цилиндрической формы. Можно, конечно, использовать большие кастрюли или выварки, но их малый объем не позволить добиться достаточной выработки газа. Поэтому в этих целях используют чаще всего пластиковые бочки объемом от 1 м³ до 10 м³.
Изготовить такую можно самостоятельно. В продаже имеются листы из ПВХ, при достаточной прочности и стойкости к агрессивным средам они легко свариваются в конструкции нужной конфигурации. В качестве бункера можно использовать и металлическую бочку достаточного объема. Правда, придется провести антикоррозийные мероприятия – покрыть ее изнутри и снаружи устойчивой к воздействию влаги краской. Если резервуар сделан из нержавейки, этого делать не нужно.
Система отвода газа
Патрубок для отвода газа монтируют в верхней части бочки (как правило, в крышке) – именно там он скапливается, согласно законам физики. По подключенной трубе биогаз подается на гидрозатвор, далее – на накопитель (как вариант – с помощью компрессора в баллон) и к бытовым приборам. Рядом с газоотводом рекомендуется также вмонтировать спусковой клапан – если давление внутри резервуара станет слишком высоким, он выпустит лишний газ.
Система подачи и выгрузки сырья
Чтобы обеспечить непрерывное производство газовой смеси, бактерий в субстрате нужно постоянно (ежедневно) «подкармливать», то есть добавлять свежий навоз или другую органику. В свою очередь, уже переработанное сырье из бункера необходимо удалять, чтобы оно не занимало полезное место в биореакторе.
Для этого в бочке проделываются два отверстия – одно (для выгрузки) практически около дна, другое (для загрузки) повыше. В них ввариваются (впаиваются, вклеиваются) трубы диаметром не менее 300 мм. Загрузочный трубопровод направляют вверх и оборудуют воронкой, а слив обустраивают так, чтобы удобно было собирать переработанную жижу (ее впоследствии можно использовать как удобрение). Места стыков герметизируют.
Система подогрева

Теплоизоляция бункера.
Если биореактор будет установлен на улице или в неотапливаемом помещении (что необходимо по технике безопасности), то ему необходимо обеспечить теплоизоляцию и подогрев субстрата. Первое условие достигается путем «укутывания» бочки любым утепляющим материалом или углублением в землю.
Что же касается подогрева, то здесь можно рассматривать самые разные варианты. Одни умельцы заводят внутрь трубы, по которым циркулирует вода из отопительной системы и монтируют их вдоль стенок бочки в виде змеевика. Другие помещают реактор в больший по объему резервуар с водой внутри, подогреваемой электротенами. Первый вариант удобнее и гораздо экономичнее.
Для оптимизации работы реактора необходимо поддерживать температуру его содержимого на определенном уровне (не менее 38⁰C). Но если она поднимется выше 55⁰C, то газообразующие бактерии просто-напросто «сварятся», и процесс ферментации остановится.
Система перемешивания
Как показывает практика, в конструкциях ручная мешалка любой конфигурации значительно повышает эффективность биореактора. Ось, к которой приварены (прикручены) лопасти «миксера», выводится через крышку бочки. На нее в дальнейшем надевается ручка-ворот, отверстие тщательно герметизируется. Впрочем, такими приспособлениями домашние мастера обустраивают ферментаторы не всегда.